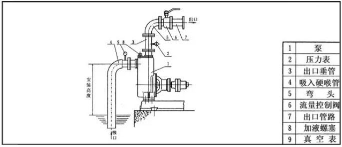
自吸泵檢修主要工序和內容是由檢修工藝和質量標準結合起來的。自吸泵檢修工藝和質量標準主要包括,解體前的檢修工作、自吸泵解體檢修工作、泵體軸承支架連接件檢修工作、葉輪的檢修工作等等。
自吸泵檢修主要工序和內容
|
檢修項目 |
檢修工藝 |
質量標準 |
|
解體前 |
做好檢修前的準備工作,確保切斷電源和水源后面能工作。 |
按照規章制度嚴格執行 |
|
將電機的起吊點進行搭設 |
電機的重量在260公斤 |
|
|
將聯軸器罩和連接螺栓拆下,拆卸前對輪做好標記工作,妥善保管好螺栓 |
螺栓檢查,不合格的應該進行更換。 |
|
|
應該聯系電氣人員將電磁閥進行拆除工作 |
|
|
|
將電機和電機支架的連接螺栓進行拆除,將電機調走 |
|
|
|
水泵解體 |
將聯軸器進行拆卸。 |
|
|
將軸承壓蓋螺栓、軸承支架和泵連接螺栓進行拆卸,將軸承支架吊走再把軸承進行拆卸。 |
起吊前應該做好記號。 |
|
|
將軸承連接體和泵體的連接螺栓進行拆除,將泵軸和葉輪吊出。 |
|
|
|
將葉輪螺母進行拆卸,并卸掉葉輪和鍵 |
|
|
|
將鎖緊螺母松開,將副葉輪罩和副葉輪拆掉。 |
|
|
|
泵體和軸承支架以及連接件進行檢修 |
把泵體、軸承支架、連接件等外表面的油污清理干凈,內壁的水垢刮削干凈,采用手錘鑒定有沒有裂紋和磨損程度。 |
有裂紋應該進行補焊或者更換,止口間隙是軸承壓蓋間隙。 |
|
葉輪檢修工作 |
檢查葉輪的表面有沒有污垢與鐵銹,有沒有裂紋和磨損。 |
葉輪腐蝕和磨損嚴重應該進行更換。 |
|
檢查測量葉輪和軸的配合情況。 |
葉輪和軸配合不應該松動,葉輪對軸偏斜度小于葉輪入口外圓的晃動度不能超出標準,應該調整軸與葉輪 |
|
|
葉輪鍵和鍵槽的磨損情況 |
鍵槽有輕微的磨損,能用銼刀進行修平,磨損嚴重的在葉輪轉過60度的位置處另開鍵槽,并且把舊鍵槽堵塞。 |
自吸泵檢修主要工序和內容除了以上情況之外,還需要檢查壓力表下面的三通閥,轉換開關例如排水、有流量就表示壓力表壞了,需要停機更換壓力表。沒有流量,壓力表沒有壓力,需要檢查聯軸器鍵是否出現磨損,假如出現磨損就需要更換鍵。自吸泵檢修主要工序和內容由水泵廠家總結,推薦閱讀:自吸泵吸程可達多少米?


TSWA型臥式多級離心泵
LG、LG-B型-多級立式不銹鋼礦用多級離心泵
D型不銹鋼多級臥式離心泵
